Solution

解决方案

医疗卫生

您当前位置:首页 > 解决方案 > 医疗卫生

电力建设 市政建设 医疗卫生 交通运输 石油化工 钢铁矿山 工业制造 数据通信

 

医疗设备用电系统对两路电源切,不仅要考虑双电源切换装置的可靠性,切换时间、条件等均有严格要求:
GB16895.24《建筑物电气装置 第7-710部分:特殊装置或场所的要求-医疗场所》规定医疗设施等级:t£ 0.5 s、0.5 s < t£ 15 s、15s
应用于医院的双电源切换装置,不仅切换时间需满足要求,而且控制器需检测电源电压、频率等,如电压、频率不满足要求也应能准确切换。
客户的需求
安全:杜绝或避免人身的死亡或伤害事故的发生。
高效:确保设备在规定年限内正常、高效、有序运行。
环保:确保对沿线环境不产生不良影响,如噪音,有害气体、谐波、电磁干扰等。
降低成本:减少建设成本及运营成本。
可持续发展:延长系统整体使用年限,减少系统整体的维护资金。
电能质量:无功功率功率补偿,动态补偿谐波。
解决方案

1、中压配电系统

根据我国现行规范标准并参照IEC 标准,根据供电可靠性及中断供电所造成的损失或影响程度,消防设备、医用客梯、氧气供应系统设备、真空吸引系统设备、中心供应室内的医用蒸汽、洁净空调系 统用电设备、走道照明用电及生活泵用电等,按一级负荷供电。其中所有消防设备、重症监护室、急救室、重要手术室(手术室配电解决方案以以GGF-O8隔 离配电柜系统化图为例)等涉及患者生命安全的设备及照明用电,为一级负荷中特别重要的负荷。一般空调电源、客梯用电、自动扶梯电源、电子显微镜、高级病房照明用电等为二级负荷,其他用电按三级负荷设计。综上,因为一级负荷占比较大,所以医院一般是按一级负荷设计。
医院常规供电分别从两个不同的变电站(开闭站)引入双重10kV电源,进线采用电缆埋地方式引入。两路电源同时工作,互为备用;每路均能承担本工程全部一、二级负荷。要求当一路电源发生故障时.另一路电源不应同时受到损害。10kV配电系统采用单母线分段运行,设母联开关。主进开关与联络开关设电气联锁,任何情况下只能合其中的2个开关。图1为医院中压配电系统解决方案。

 


图1 医院中压配电系统图

10 kV保护断路器推荐使用户内高压真空断路器.
户内高压真空断路器,该产品主要用于发电厂、交流配电系统和变电站内的保护和控制,也可以作为电网设备、工矿企业动力设备的保护和控制单元。由于真空断路器的优越灭弧特性,使得该产品特别适合用在额定工作电流下的频繁操作或多次开断短路电流的场所。该产品的操动机构与断路器本体一体化设计,既可以作为固定安装单元,也可以配合专用的推进机构,组成手车单元使用。

过电压防护系统

图中过电压保护推荐使用BF-TBP,不但可以限制大气过电压,也可以有效限制操作过电压,相间和相对地的过电压;由于通流容量大,更适用于对过电压限制要求更高的场合,也从而避免由于过电压能量超过保护器容量而引起的热崩溃事故。

2.电力安全保障系统

(1)真空断路器真空度在线监测:真空断路器在运行过程中真空度会逐步下降,真空泄漏到一定程度,分合闸时开关柜会发生爆炸,严重者波及整个高压柜室连环烧毁。尽管国家执行了定期检修制度,但因现场对真空度无法检测,只能通过破坏性高压试验验证,由于国内真空泡技术水平的限制,两次检修期间发生真空泄露导致开关爆炸时有发生,给用户造成了惨重的损失。事实上,真空断路器复杂的密封结构也不允许用户进行常规手段进行检修。
真空度在线监测已经成为一次设备运行、检修的重要组成部分。

 


(2)局部放电在线监测:电力设备绝缘体的绝缘强度和击穿场强都很高,当局部放电在很小的范围内发生时,该击穿过程会很快。
局部放电装置可以运用超高频传感器监测电气设备内部局放电流激发的电磁波信号对开关柜的局部放电情况进行评估。

 

超高频局放在线监测装置(IED)通过同轴电缆接收小于等于8路的超高频传感器 所采集的局部放电信号。并对该信号进行滤波、检波、脉冲提取、数字滤波、局放特征量计算等数字化处理,并完成局放可视化操作、局放判断、数据存储、数据上送等功能。
(3)温度在线监测系统:运行中的电气设备通常工作在高电压和大电流状态,设备中存在的某些缺陷会导致设备部件的异常温度升高。温度过高可能会引起燃烧、爆炸甚至设备损坏或质量事故。无线测温可以实时监测开关柜等电气设备的故障多发点,可以及时有效的控制电气事故的发生。
高压开关、母线接头、户外刀闸或变压器上。系统配备标准通讯接口,可联网运行。通过上位机软件,可记录高压设备实时运行温度的数据。为高压设备的维修提供累积数据,实现了高压设备热故障预知维修。

     

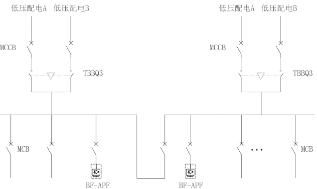
 3.低压配电系统
医院低压系统的供电大概可以分为4大部分:照明部分、医疗设备、空调通风部分及动力部分。
其中消防负荷及一级负荷中特别重要负荷如:消防泵、排烟风机、加压送风机、消防控制室、消防电梯、抢救、检验中心、ICU、呼吸机等维持患者生命的设备及计算机监控中心等负荷,配置应急电源系统。
消防负荷及一级负荷中特别重要负荷接在应急母线上,正常情况下应急母线的电源引自低压母线,当一、二级负荷在两路市电均失电的紧急情况下,应急母线的电源引自柴油发电机组的出线,应急柴油发电机组将在15 s内起动完成供电。

对于重要手术室及重要医疗设备等对间断供电时问要求更高的设备,需在末端配置UPS设备来满足要求。具体典型接线见图2


  

图2 医院低压配电系统图

系统进线保护断路器及母联保护断路器配置,推荐使用ACB框架断路器。ACB框架断路器,为高可靠性负载量身定制的高品质产品,其电子脱扣器的技术先进性,能够最大程度保证主电源端的供电可靠性,该产品具有区域联锁功,能够确保完全选择性保护。根据变压器容量大小不同选择相应的进线保护断路器。ACB框架断路器与变压器选型配合见表2。

变压器容量/KVA

额定电流/A

阻抗电压/U%

短路电流/KA

断路器

315

455

4

11.4

1600/630

400

577

4

14.4

1600/630

500

722

4

18.1

1600/800

630

909

4

22.7

1600/1000

800

1155

6

19.3

1600/1250

1000

1443

6

24.1

1600/1600

1250

1804

6

30.1

2500/2000

1600

2309

6

38.5

2500/2500

2000

2887

6

48.1

4000/2900

2500

3608

6

60.1

4000/4000

3150

4547

6

75.8

6300/5000

表2 框架断路器与变压器选型配合表

上表计算依据:上级电网的短路功率设定为 500 MVA ;变压器为10 KV / 0.4 KV 。当短路电流的计算结果发生改变时,MCCB塑壳断路器要从65KA、85KA、100KA、120KA中选取适合的分断能力指标。 系统应急电源进线保护断路器,推荐使用ACB框架断路器。 系统馈线保护断路器,推荐使用MCCB塑壳断路器。
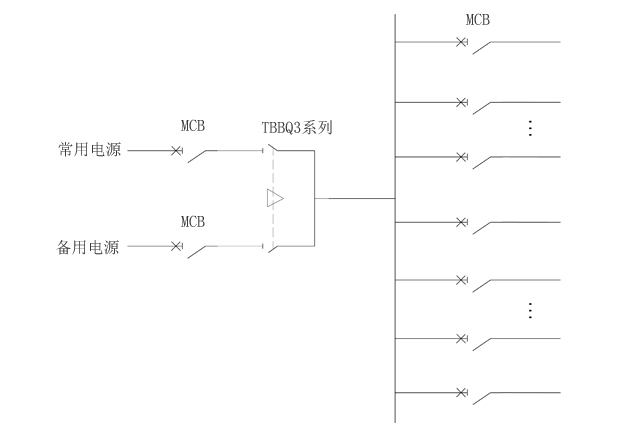
系统双电源切换装置推荐使用TBBQ3-W/2W系列专用PC级产品。该产品专业PC级一体化设计;额定电流16A~4000A,国内范围最大;高标准分断能力,使用类别AC-33iA;励磁驱动,转换时间小;专用银合金触头,耐弧抗氧化;特设独立灭弧系统,灭弧迅速.其带抽出带旁路结构设计,可在负载不断电的状况下,通过旁路开关旁通电源,因此特殊情况下 ATSE处于检修状态时,负载供电的连续性不受影响。表3是TBBQ3-W/2W抽出带旁路型ATSE选型表。

额定电流

100~400

630~1600

2000~3200

4000

电寿命/

6000

6000

6000

6000

机械寿命/

10000

30000

30000

30000

使用类别

AC-33iA

AC-33iA

AC-33iA

AC-33iA

本体转换时间/ms

80

140

200

50

额定短时耐受电流Icw/kA

12.5

32

50

50

表3 TBBQ3-W/2W抽出带旁路型选型表

4.低压APF滤波系统
1、功率因数:医院现场一般功率因数为0.78~0.85,低于标准0.90以上的要求。需进行无功补偿,提升变压器使用效率,减少线缆发热。
2、补偿方案:医院现场负荷为一类重要负荷,变压器通常为1用1备或者两台并列运行。因此在医院现场设计无功补偿或滤波方案时,需要合理配备,并考虑有效补偿点问题。
3、典型谐波源:核磁共振、CT机、无影灯等设备属于典型的谐波源,谐波含量较大时,甚至会影响其他医疗设备的正常使用,需进行谐波治理。
APF投入后,系统中主要的3、5、7、11、13、17和19次谐波含量明显减少,高次谐波基本都得到了消除,电流畸变率(THDI)由21%下降到了5%,总谐波电20A以内,效果显著,达到了预期效果。

 

图3 医院低压滤波系统简图

5、手术室及ICU配电系统

根据《医院洁净手术部建筑技术规范》,手术室的用电由变电所采用双电源直接供给,并在末端切换。在手术部总配电箱,每个手术室单独设配电箱,电源由手术部总配电箱配出。根据医院布局及规模,考虑部分手术室内需要设置高低温冷柜等三相设备,手术室的电源进线采用三相进线。与病人接触的电源部分,采用单相供电。为洁净手术部设置的洁净空调机房设备用电也从变电所采用双电源直接供给,末端切换。
根据《医院洁净手术部建筑技术规范》第8.3.4 条规定,心脏外科手术室必须设置隔离变压器的功能性接地系统。根据JGJ 16--2008《民用建筑电气设计规范》第12.8.6条第1款规定,在2类场所内用于维持生命、外科手术和其他位于患者区域(在离手术台1.5 m的水平范围,高度为2.5 m的垂直范围)内的医用电气设备和系统的供电回路,均采用局部IT(隔离)电源,辅以局部等电位联结,防止心脏手术及检查中的微电击,这样可以最大限度地 保证病人的安全。
ICU、血透等场所也采用局部IT系统。目前医院病人接触的用电设备均为单相设备,通过隔离变压器配出的IT系统均为单相。手术室及ICU配电系统如图3所示。


 


图4 手术室及ICU配电系统图

系统进线保护断路器推荐使用MCCB塑壳断路器。
手术室及ICU配电系统的双电源切换推荐使用TBBQ3-N或TBBQ6-N系列双电源转开关。TBBQ6-N系列双电源转开关,具有N线先合后断的重叠转换设计,能够有效避免因电源切换造成的三相不平衡问题。产品的高可靠性重叠转换,保证N极不会出现腾空现象,有效抑制中性线电位漂移,防止零线电压瞬变对设备造成危害。TTBBQ6-N系列双电源转开关选型见表4。

额定电流

16~80

100~160

200~300

320~630

电气寿命

6000

机械寿命

10000

使用类别

AC-33A

本体转换时间/ms

75

75

80

100

额定短时耐受电流Icw/kA

5

10

12.5

32

N极重叠转换型

表4 TTBBQ6-N系列双电源转开关选型表

馈出支路配置,推荐使用MCB微型断路器。

6、动力三箱配电系统

常见医院普通动力三箱配电系统见图4。


 


图5 动力三箱配电系统一次简图

系统进线保护断路器推荐使用MCB微型断路器。
医院普通动力三箱配电系统的双电源切换推荐使用TBBQ3系列双电源转开关。TBBQ3系列双电源转开关,专业PC级一体化设计;额定电流16A~5000A,国内范围最大;高标准分断能力,使用类别AC-33iA;励磁驱动,转换时间小;专用银合金触头,耐弧抗氧化;特设独立灭弧系统,灭弧迅速。TBBQ3系列双电源转开关选型见表5。

额定电流

16~100

125~250

320~400

630~1600

2000~3200

4000~5000

电气寿命

6000

6000

6000

6000

6000

3000

机械寿命

10000

10000

10000

10000

10000

10000

使用类别

AC-33iA / AC-33B

AC-33iA

本体转换时间/ms

75

75

80

140

200

220

额定短时耐受电流Icw/kA

5

10

12.5

32

50

50

N极重叠转换型

-

-

-

6 TBBQ3系列双电源转开关选型

馈出支路配置,推荐使用MCB微型断路器,或MCB微型断路器D形曲线的保护断路器。

7、消防配电系统

医院消防负荷如:消防泵、排烟风机、加压送风机、消防控制室、消防电梯等,采用双电源供电并在末端自动切换,当消防设备(消防泵、喷淋泵、防排烟风机等)长期不用,一旦要使用的时候必定是消防应急,所以必须可靠供电。由于长期不用,消防设备存在结垢或者锈蚀而导致线路电流过载的隐患。为了减小此类故障产生,和保障负荷的连续可靠供电,线路的保护断路器过载不允许跳闸。消防配电系统原理图见图5。


 


图6 消防配电系统原理图


针对于消防负载的保护断路器,系统进线推荐使用MB60系列断路器。
系统馈线使用推荐MCCB塑壳断路器带CBI功能(过载报警不跳闸),当线路发生过载时,断路器不跳闸,直接从断路器上输出过载报警的无源干接点给到用,从而实现远方或者就地的声光报警。
过载报警不跳闸功能断路器应用的相关规范要求:
《民用建筑电气设计规范》(JGJ16-2008)第7.6.4规定:“......对于突然断电比过负荷造成的损失更大的线路,该线路的过负荷保护应作用于信号而不应切断电路。”
《低压配电设计规范》(GB50054-2011)第 6.3.6规定:“ 过负荷断电将引起严重后果的线路,其过负荷保护不应切断线路,可作用于信号。”
《通用用电设备配电设计规范》(GB50055-2011)第2.3.7.1规定“......断电比过载造成的损失更大时,应使过载保护动作于信号。”

8.站用交直流系统

变电站交直流系统又称站用电系统,是保证变电站安全可靠地输送电能的一个必不可少的环节。站用电主要为了变电站内的一、二次设备提供电源。站用交直流系统在变电站所失电的情况下,仍能保证控制信号、保护、自动装置等电源及事故处理工作。主要有交流屏、充电屏、馈线屏、电池屏4部分组成。系统主要有交流和直流系统两部分,对应方案见下图6。



图7 站用交流系统

图8 站用直流系统


推荐选用TBBQ3系列:为保证变电站所在失电情况下,变电站仍能进正常操作及检修运行。交流和直流电电源屏的电通常来自两段低压母线,通过双电源切换装置给系统供电。系统双电源切换装置推荐使用TBBQ3系列专用PC级产品。TBBQ3系列选型见表4



Copyright © 2019 辽宁博沣沅电气有限公司        网站建设:网势科技
网站首页 一键电话